標竿案例
北館空調水系統變流量控制
427
冰水
流量
儲冰
節能
100年度
案例編號:100-AC-056 | 行業別:教育業 | 技術別:空調系統(AC)
節省電力
375
(千度)
能源節約量
36
(公秉油當量/年)
減碳量
208
(公噸/年)
節省費用
938 仟元/年
投資金額
2,000 仟元/年
回收年限
2.1

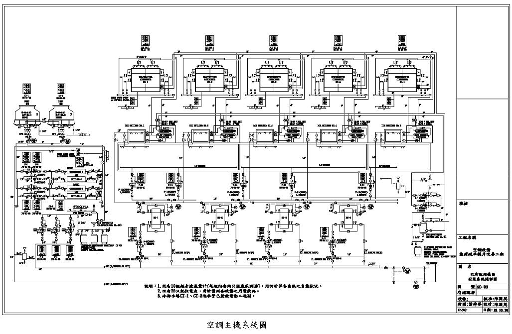
案例說明

該博物館北館為節約能源進行以下之措施: 1.減少儲冰程序冰水流量至原有2/3。 2.溶冰程序改以變流量方式調節容量,替代三通閥之控制方式。 3.冰水主機之冰水、冷卻水及冷卻水塔改為變頻控制。

設計理念或改善流程

該館改善後狀況如下:

1.儲冰程序時,一次側溶冰泵,利用變頻控制設定運轉頻率為40Hz,將流量減為設備型錄規定的下限,以流體機械相似定律估算減少耗電2/3

2.溶冰程序時,變頻控制一、二次側溶冰泵運轉速度(2555Hz),以變流量方式替代原有三通閥之容量控制;並增加溶冰台數控制功能,預設溶冰泵常態在45Hz以下運轉(相同容量條件下,多組設備並聯運轉更省電)。

3.冰水機之冰水、冷卻水泵,依冰水機負載按比例在45-60Hz間運轉;冷卻水塔CT-1CT-2風扇15Hp2台,以濕球溫度為基礎調節轉速。



 

相關推薦案例-技術別
pic
冷卻水塔運轉最佳化
pic
-12ºC冰水主機之冷卻水進行廢...
pic
儲冰空調系統汰換工程
pic
水洗塔廢冷回收
pic
冰水回收式熱泵熱水設備,製作熱水...
pic
防止冷凍冷藏設備冷氣外漏
pic
-12ºC冰水主機之冷卻水進行廢...
pic
儲冰空調系統汰換工程
pic
水洗塔廢冷回收
pic
建置空調儲冰系統
pic
普通教室電源管控系統
pic
大樓中央空調系統汰換(VLSI大...
pic
-12ºC冰水主機之冷卻水進行廢...
pic
儲冰空調系統汰換工程
pic
冰水回收式熱泵熱水設備,製作熱水...
pic
電算中心4F資訊機房冷熱通道建置...
pic
建置空調儲冰系統
pic
冰水主機一次變流量系統
Top